电池知识
锂离子、磷酸铁锂、锰酸锂、新能源
电池知识
锂离子、磷酸铁锂、锰酸锂、新能源
开关电源mos管选型
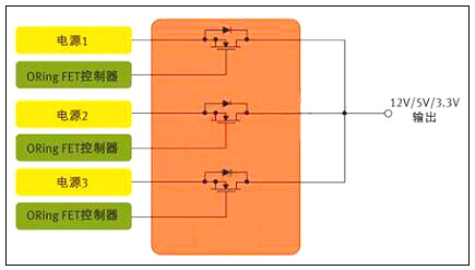
MOS管最常见的使用可能是电源中的开关元件,此外,它们对电源输出也大有裨益。服务器和通信设备等使用一般都配置有多个并行电源,以支持N+1冗余与继续工作(图1)。各并行电源均匀分担负载,确保系统即使在一个电源出现故障的情况下依然能够持续工作。不过,这种架构还需要一种办法把并行电源的输出连接在一起,并保证某个电源的故障不会影响到其它的电源。在每个电源的输出端,有一个功率MOS管可以让众电源分担负载,同时各电源又彼此隔离。起这种作用的MOS管被称为"ORing"FET,因为它们本质上是以"OR"逻辑来连接多个电源的输出。
一、开关电源上的MOS管选择办法

图1:用于针对N+1冗余拓扑的并行电源控制的MOS管
在ORingFET使用中,MOS管的作用是开关器件,但是由于服务器类使用中电源不间断工作,这个开关实际上始终处于导通状态。其开关功能只发挥在启动和关断,以及电源出现故障之时。
相比从事以开关为核心使用的设计人员,ORingFET使用设计人员显然必需关注MOS管的不同特性。以服务器为例,在正常工作期间,MOS管只相当于一个导体。因此,ORingFET使用设计人员最关心的是最小传导损耗。
二、低RDS(ON)可把BOM及PCB尺寸降至最小
一般而言,MOS管制造商采用RDS(ON)参数来定义导通阻抗;对ORingFET使用来说,RDS(ON)也是最紧要的器件特性。数据手册定义RDS(ON)与栅极(或驱动)电压VGS以及流经开关的电流有关,但对于充足的栅极驱动,RDS(ON)是一个相对静态参数。
若设计人员试图开发尺寸最小、成本最低的电源,低导通阻抗更是加倍的紧要。在电源设计中,每个电源经常需要多个ORingMOS管并行工作,需要多个器件来把电流传送给负载。在许多情况下,设计人员非得并联MOS管,以有效降低RDS(ON)。
需谨记,在DC电路中,并联电阻性负载的等效阻抗小于每个负载单独的阻抗值。比如,两个并联的2Ω电阻相当于一个1Ω的电阻。因此,一般来说,一个低RDS(ON)值的MOS管,具备大额定电流,就可以让设计人员把电源中所用MOS管的数目减至最少。
除了RDS(ON)之外,在MOS管的选择过程中还有几个MOS管参数也对电源设计人员非常紧要。许多情况下,设计人员应当密切关注数据手册上的安全工作区(SOA)曲线,该曲线同时描述了漏极电流和漏源电压的关系。基本上,SOA定义了MOSFET能够安全工作的电源电压和电流。在ORingFET使用中,首要问题是:在"完全导通状态"下FET的电流传送能力。实际上无需SOA曲线也可以获得漏极电流值。
若设计是实现热插拔功能,SOA曲线也许更能发挥作用。在这种情况下,MOS管需要部分导通工作。SOA曲线定义了不同脉冲期间的电流和电压限值。
留意刚刚提到的额定电流,这也是值得考虑的热参数,因为始终导通的MOS管很容易发热。另外,日渐升高的结温也会导致RDS(ON)的增加。MOS管数据手册规定了热阻抗参数,其定义为MOS管封装的半导体结散热能力。RθJC的最简单的定义是结到管壳的热阻抗。细言之,在实际测量中其代表从器件结(对于一个垂直MOS管,即裸片的上表面附近)到封装外表面的热阻抗,在数据手册中有描述。若采用PowerQFN封装,管壳定义为这个大漏极片的中心。因此,RθJC定义了裸片与封装系统的热效应。RθJA定义了从裸片表面到周围环境的热阻抗,而且一般通过一个脚注来标明与PCB设计的关系,包括镀铜的层数和厚度。
三、开关电源中的MOS管
今朝让我们考虑开关电源使用,以及这种使用要怎么样需要从一个不同的角度来审视数据手册。从定义上而言,这种使用需要MOS管定期导通和关断。同时,有数十种拓扑可用于开关电源,这里考虑一个简单的例子。DC-DC电源中常用的基本降压转换器依靠两个MOS管来执行开关功能(图2),这些开关交替在电感里存储能量,然后把能量释放给负载。目前,设计人员经常选择数百kHz乃至1MHz以上的频率,因为频率越高,磁性元件可以更小更轻。
四、开关电源上的MOS管选择办法

图2:用于开关电源使用的MOS管对。(DC-DC控制器)
显然,电源设计相当复杂,而且也没有一个简单的公式可用于MOS管的评估。但我们不妨考虑一些关键的参数,以及这些参数为什么至关紧要。传统上,许多电源设计人员都采用一个综合品质因数(栅极电荷QG×导通阻抗RDS(ON))来评估MOS管或对之进行等级划分。
栅极电荷和导通阻抗之所以紧要,是因为二者都对电源的效率有笔直的影响。对效率有影响的损耗主要分为两种形式--传导损耗和开关损耗。
栅极电荷是萌生开关损耗的主要原由。栅极电荷单位为纳库仑(nc),是MOS管栅极充电放电所需的能量。栅极电荷和导通阻抗RDS(ON)在半导体设计和制造工艺中相互关联,一般来说,器件的栅极电荷值较低,其导通阻抗参数就稍高。开关电源中第二紧要的MOS管参数包括输出电容、阈值电压、栅极阻抗和雪崩能量。
某些特殊的拓扑也会改变不同MOS管参数的相关品质,例如,可以把传统的同步降压转换器与谐振转换器做比较。谐振转换器只在VDS(漏源电压)或ID(漏极电流)过零时才进行MOS管开关,从而可把开关损耗降至最低。这些技术被成为软开关或零电压开关(ZVS)或零电流开关(ZCS)技术。由于开关损耗被最小化,RDS(ON)在这类拓扑中显得更加紧要。
低输出电容(COSS)值对这两类转换器都大有好处。谐振转换器中的谐振电路主要由变压器的漏电感与COSS决定。此外,在两个MOS管关断的死区时间内,谐振电路非得让COSS完全放电。
低输出电容也有利于传统的降压转换器(有时又称为硬开关转换器),不过原由不同。因为每个硬开关周期存储在输出电容中的能量会丢失,反之在谐振转换器中能量反复循环。因此,低输出电容对于同步降压调节器的低边开关尤其紧要。
五、mos管初选基本步骤
1电压应力
在电源电路使用中,往往首先考虑漏源电压VDS的选择。在此上的基本原则为MOSFET实际工作环境中的最大峰值漏源极间的电压不大于器件规格书中标称漏源击穿电压的90%。
即:
VDS_peak≤90%*V(BR)DSS
注:一般地,V(BR)DSS具有正温度系数。故应取设备最低工作温度条件下之V(BR)DSS值作为参考。
2漏极电流
其次考虑漏极电流的选择。基本原则为MOSFET实际工作环境中的最大周期漏极电流不大于规格书中标称最大漏源电流的90%;漏极脉冲电流峰值不大于规格书中标称漏极脉冲电流峰值的90%。
即:
ID_max≤90%*ID
ID_pulse≤90%*IDP
注:一般地,ID_max及ID_pulse具有负温度系数,故应取器件在最大结温条件下之ID_max及ID_pulse值作为参考。器件此参数的选择是极为不确定的—主要是受工作环境,散热技术,器件其它参数(如导通电阻,热阻等)等相互制约影响所致。最终的判定根据是结点温度(即如下第六条之“耗散功率约束”)。依据经验,在实际使用中规格书目中之ID会比实际最大工作电流大数倍,这是因为散耗功率及温升之限制约束。在初选计算时期还须依据下面第六条的散耗功率约束不断调整此参数。提议初选于3~5倍左右ID=(3~5)*ID_max。
3驱动要求
MOSFEF的驱动要求由其栅极总充电电量(Qg)参数决定。在满足其它参数要求的情况下,尽量选择Qg小者以便驱动电路的设计。驱动电压选择在保证远离最大栅源电压(VGSS)前提下使Ron尽量小的电压值(一般使用器件规格书中的提议值)
4损耗及散热
小的Ron值有利于减小导通期间损耗,小的Rth值可减小温度差(同样耗散功率条件下),故有利于散热。
5损耗功率初算
MOSFET损耗计算主要蕴含如下8个部分:
即:
PD=Pon+Poff+Poff_on+Pon_off+Pds+Pgs+Pd_f+Pd_recover
具体计算公式应依据详尽电路及工作条件而定。例如在同步整流的使用场合,还要考虑体内二极管正向导通期间的损耗和转向截止时的反向恢复损耗。损耗计算可参考下文的“MOS管损耗的8个组成部分”部分。
6耗散功率约束
器件稳态损耗功率PD,max应以器件最大工作结温度限制作为考量根据。如能够预先了解器件工作环境温度,则可以按如下办法估算出最大的耗散功率:
即:
PD,max≤(Tj,max-Tamb)/Rθj-a
其中Rθj-a是器件结点到其工作环境之间的总热阻包括Rθjuntion-case,Rθcase-sink,Rθsink-ambiance等。如其间还有绝缘材料还须将其热阻考虑进去。
声明: 本站所发布文章部分图片和内容自于互联网,如有侵权请联系删除